中心論題:
- 工業溫度測量常用的傳感器熱電偶介紹。
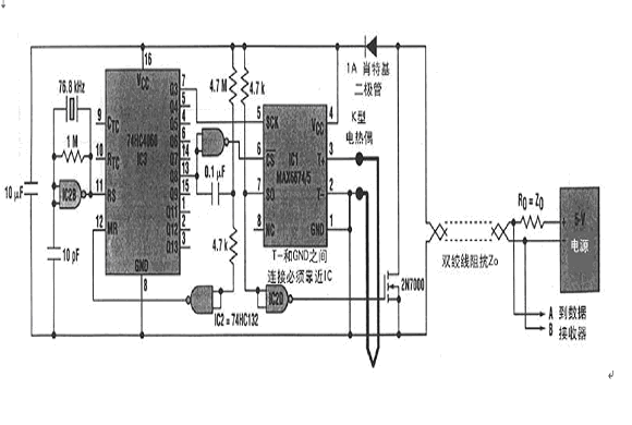
- 信號處理電路實例分析。
- 用“K”型熱電偶對熱電偶一數字轉換器進行定標。
解決方案:
- 在靠近感測點數字化熱電偶輸出減小噪聲。
- 晶振保證數據的波特率精度。
- 熱電偶感測接點與電路電隔離。
熱電偶是工業溫度測量常用的傳感器,它具有精度高、經濟和溫度寬的特點。熱電偶測量其熱端和冷端之間的溫度差。為了得到熱端感測點的絕對溫度,必須測試冷端溫度和相應地調節熱電偶輸出。現在,位于熱電偶信號處理單元輸入端的冷端同溫通常靠具有高熱導率的材料片保持。熱導率381W/mK的銅是理想的材料。輸入連接必須電隔離,熱連路到片上。整個信號處理單元理想上應該處在這種同溫環境中。
熱電偶信號范圍為μV/℃量級,熱電偶的信號處理單元對電磁干擾(EMI)敏感,熱電偶線往往遭受EMI。EMI增加了接收信號的不確定性和損害所采集溫度數據的精度。另外,此連接所需的專門熱電偶纜線是昂貴的,假若無意中用另外的纜線替代,則會變得分析困難。
由于EMI與線長度成正比,所以使噪聲最小的通常選擇是把控制電路靠近感測點,增加1個靠近感測點的遠程板或采用復雜的信號濾波和纜線屏蔽。1個比較妙的方案是在靠近感測點數字化熱電偶輸出(圖1).

在此實例中,信號處理電路包括低電平DC放大器、溫度傳感器、冷端補償電路、帶內部基準的ADC、開路熱電偶檢測器和報警指示器以及數字輸出接口。所有這些功能現在都集成在小的IC中,如Maxim公司的MAX6674和MAX6675。它們的串行輸出是熱電偶感測點溫度的數字表示。
用“K”型熱電偶對MZX6674/6675的熱電偶一數字轉換器進行定標。MAX6674具有0℃~128℃范圍,分辨率0.125℃;MAX6675具有0℃~1024℃范圍,分辨率0.25℃。這兩款IC都包含1個SPI兼容的接口。圖1中IC1的SPI由本地脈沖時序產生器(IC2和IC3)驅動,使IC1產生4800波特異步串行字符串(每秒4個字符):1個起始位、11個數據位(MAX6675為13位)、1
個停止位。11(或13)個數據位包括10(或12)位二進制溫度數據和1位開路熱電偶告警位。晶振保證數據的波特率精度。熱電偶感測接點必須與電路電隔離。必須確保在所有時間內IC1工作在-20℃~85℃溫度范圍內。遠程電源和數據接收器通過雙絞線連接電路。溫度測量IC1內部10位ADC單次轉換實現并在纜線上呈現為串行數據字。(魯)






