【導讀】今天小編就挑選了6個經典案列一一講解,只要你徹底的學透了這幾個電路,你就能慢慢學著自己設計電路了。高級電工考試會給出電路圖,只要你會分析電路圖,看圖接線即可。

星三角降壓啟動
這個是手動控制的接線圖,主線部分的接線一定要注意相序,啟動時電機星型接法,運行的時候是三角形接法。右邊的控制線部分,KMY和KM△要互鎖,啟動按鈕SB2按下去以后,KM一直是自鎖狀態,幾秒延時以后我們手動按下SB3,這時候KMY線圈失電,同時KM△自鎖。SB3的按鈕開關常開點串KM△的線圈常閉點串KMY的線圈。

這個是帶延時繼電器的星三角
帶延時繼電器的星三角更加方便,接線和上圖的手動控制類似,只不過把按鈕開關換成了延時繼電器。按鈕開關SB2按下去以后KM1自鎖,同時延時繼電器的線圈得電啟動,延時繼電器KT常閉點串KM2線圈,KT常開點串KM3線圈,延時時間到了以后KM3自鎖。KM3的輔助常閉點串延時繼電器的線圈,所以啟動完成后,延時繼電器也會斷電。

控制電機正反轉完整接線
這個電路用的非常多,其實就是接觸器自鎖和互鎖的結合應用。KM1和KM2的線圈分別串彼此的輔助常閉點。一般實際應用的時候,SB2和SB3兩個按鈕也要機械互鎖。雙重互鎖更加的安全。

一鍵啟停
這個電路沒有太大的實用性,但是非常適合學習。2個中間繼電器和一個交流接觸器,我們看一下電路,2個繼電器互鎖,KA1的線圈串KM的輔助常閉點,KA2的線圈串KM的輔助常開點。所以按下SB按鈕開關KA1自鎖,同時KA1的常開點閉合KM自鎖,實現了啟動操作。然后再按下SB按鈕開關,KA2又會自鎖,KA2的常閉點會斷開,而KA2的常閉點是串的KM的線圈,所以同時KM線圈失電,實現停止操作。

小車自動往返電路
這個電路也很經典,其實它是控制電機正反轉的加強版。利用行程開關實現自動往返的效果,按下SB1啟動按鈕KM1自鎖,小車開始正向走,當碰到限位開關SQ1時,KM1線圈失電KM2自鎖,小車又反向運行。只要不按下SB3這個停止按鈕,它就會循環運行。

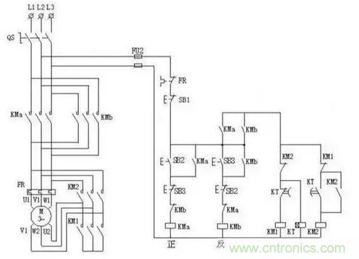
星三角加正反轉
星三角我上圖分析過了,控制電機正反轉也分析過了。兩圖合一就是這個圖了,喜歡的朋友可以自己學著分析一下。




