【導讀】我不確定我是否了解電流反饋放大器與常規運算放大器相比是如何工作的。我聽說無論增益如何,它們的帶寬都是恒定的。這是怎么回事?它們與跨阻放大器相同嗎?
問。 我不確定我是否了解電流反饋放大器與常規運算放大器相比是如何工作的。我聽說無論增益如何,它們的帶寬都是恒定的。這是怎么回事?它們與跨阻放大器相同嗎?
A.在查看任何電路之前,讓我們定義電壓反饋、電流反饋和跨阻放大器。電壓反饋,顧名思義,是指誤差信號為電壓形式的閉環配置。傳統運算放大器使用電壓反饋,即其輸入將響應電壓變化并產生相應的輸出電壓。電流反饋是指任何閉環配置,其中用于反饋的誤差信號以電流的形式出現。電流反饋型運算放大器響應其輸入端之一的誤差電流,而不是誤差電壓,并產生相應的輸出電壓。請注意,兩種開環架構實現相同的閉環結果:零差分輸入電壓和零輸入電流。理想的電壓反饋放大器具有高阻抗輸入,導致零輸入電流,并使用電壓反饋來維持零輸入電壓。相反,電流反饋運算放大器具有低阻抗輸入,導致輸入電壓為零,并使用電流反饋來保持零輸入電流。
跨阻放大器的傳遞函數表示為相對于電流輸入的電壓輸出。正如函數所暗示的那樣,開環“增益”vO/iIN以歐姆表示。因此,電流反饋型運算放大器可稱為跨阻放大器。值得注意的是,電壓反饋運算放大器電路的閉環關系也可以配置為跨阻,方法是用電流(例如,來自光電二極管)驅動其動態低阻抗求和節點,從而產生等于輸入電流乘以反饋電阻的電壓輸出。更有趣的是,由于理想情況下,任何運算放大器應用都可以通過電壓或電流反饋來實現,因此相同的I-V轉換器也可以通過電流反饋運算放大器來實現。使用術語跨阻放大器時,請了解特定的電流反饋運算放大器架構與任何類似跨阻的閉環I-V轉換器電路之間的區別。
讓我們看一下電壓反饋放大器的簡化模型。同相增益配置放大了差電壓(VIN+- 五HNL),通過開環增益A(s),并通過分壓器將部分輸出反饋回反相輸入,分壓器包括RF和RG.為了推導出該電路的閉環傳遞函數,Vo/VIN+,假設沒有電流流入運算放大器(無限輸入阻抗);兩個輸入將處于大致相同的電位(負反饋和高開環增益))。
閉環帶寬是環路增益LG幅度降至單位(0 dB)的頻率。術語,1 + RF/RG,稱為電路的噪聲增益;對于同相情況,它也是信號增益。從圖形上看,閉環帶寬位于Bodé圖中開環增益A(s)和噪聲增益NG的交點處。高噪聲增益會降低環路增益,從而降低閉環帶寬。如果A(s)以20 dB/十倍頻程的速度滾降,放大器的增益帶寬積將是恒定的。因此,閉環增益增加20 dB將使閉環帶寬減少十倍頻程。
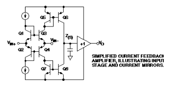
現在考慮電流反饋放大器的簡化模型。同相輸入是單位增益緩沖器的高阻抗輸入,反相輸入是其低阻抗輸出端。緩沖器允許誤差電流流入或流出反相輸入,單位增益迫使反相輸入跟蹤同相輸入。誤差電流鏡像到高阻抗節點,在那里轉換為電壓并在輸出端緩沖。高阻抗節點是頻率相關阻抗,Z(s),類似于電壓反饋放大器的開環增益;它具有高直流值,并以 20 dB/十倍頻程的速度滾降。
閉環傳遞函數是通過對V處的電流求和得到的在節點,而緩沖區保持 VIN+= V在-.如果我們目前假設緩沖器的輸出電阻為零,則Ro= 0
電流反饋放大器的閉環傳遞函數與電壓反饋放大器相同,但環路增益(1/LG)表達式現在僅取決于RF,反饋跨電阻-而不是(1 + RF/RG).因此,電流反饋放大器的閉環帶寬隨RF值而變化,但隨噪聲增益1 + R而變化。F/RG.R的交集FZ(s)決定環路增益,從而決定電路的閉環帶寬(參見Bodé圖)。顯然,增益帶寬乘積不是恒定的,這是電流反饋的優勢。
實際上,輸入緩沖器的非理想輸出電阻通常約為20至40歐姆,這將改變反饋跨電阻。兩個輸入電壓不會完全相等。用V在= VIN+? I犯 錯Ro,并求解 Vo/VIN+收益 率:
反饋跨電阻中的附加項意味著環路增益實際上在某種程度上取決于電路的閉環增益。在低增益下,RF占主導地位,但在較高增益下,第二項將增加并降低環路增益,從而降低閉環帶寬。
應該清楚的是,用R將輸出短路回反相輸入G開路(如電壓跟隨器)將迫使環路增益變得非常大。使用電壓反饋放大器時,反饋整個輸出電壓時會產生最大反饋,但電流反饋的極限是短路電流。電阻越低,電流就越高。圖形上,RF= 0 將給出 Z(s)和反饋跨電阻的更高頻率交集 - 在高階極點區域。與電壓反饋放大器一樣,Z(s)的高階極點將在較高頻率下引起更大的相移,從而導致相移>180度的不穩定。因為R的最佳值F會隨閉環增益而變化,波特圖可用于確定各種增益的帶寬和相位裕量。以較低的相位裕量為代價可以獲得更高的閉環帶寬,從而導致頻域中的峰值以及時域中的過沖和振鈴。電流反饋器件數據手冊將列出R的具體最佳值F適用于各種增益設置。
電流反饋放大器具有出色的壓擺率能力。雖然可以設計具有高壓擺率的電壓反饋放大器,但電流反饋架構本身就更快。傳統的電壓反饋放大器在輕負載時,其壓擺率受到可用于對內部補償電容進行充電和放電的電流的限制。當輸入受到較大的瞬變時,輸入級將飽和,只有其尾電流可用于對補償節點進行充電或放電。使用電流反饋放大器時,低阻抗輸入允許更高的瞬態電流根據需要流入放大器。內部電流鏡將此輸入電流傳送到補償節點,理論上允許快速充電和放電,與輸入步長成比例。更快的壓擺率將導致更快的上升時間、更低的壓擺引起的失真和非線性以及更寬的大信號頻率響應。實際壓擺率將受到電流鏡飽和(可能發生在10至15 mA)以及輸入和輸出緩沖器的壓擺率限制的限制。
問。 直流精度如何?
A. 電流反饋放大器的直流增益精度可以通過其傳遞函數計算,就像電壓反饋放大器一樣;它本質上是內部跨電阻與反饋跨電阻的比率。使用 1 MOhms 的典型跨阻、1 k 歐姆的反饋電阻和 Ro在40歐姆中,單位增益處的增益誤差約為0.1%。在更高的增益下,它會顯著降低。電流反饋放大器很少用于高增益,特別是當需要絕對增益精度時。
然而,對于許多應用來說,建立特性比增益精度更重要。雖然電流反饋放大器的上升時間非常快,但許多數據手冊的建立時間只能顯示0.1%,因為熱建立尾是缺乏建立精度的主要原因。考慮上面的互補輸入緩沖器,其中 V在端子偏離 VIN+終端由 V 中的差值是在Q1和Q3之間。當輸入為零時,兩個 VAEP應該匹配,并且偏移量會很小IN+到 V在-.施加于 V 的正階躍輸入IN+將導致 V 降低行政長官Q3,降低其功耗,從而增加其V是.二極管連接的Q1不顯示V行政長官改變,所以它的V是不會改變。現在,兩個輸入之間存在不同的偏移,從而降低了精度。在電流鏡中也會出現相同的效果,其中高阻抗節點的階躍變化會改變V行政長官,因此 V是,第 6 季度,但不是第 5 季度。V的變化是導致當前錯誤回至V在-,乘以 RF-將導致輸出偏移錯誤。每個晶體管的功耗發生在一個太小的區域,無法實現器件之間的熱耦合。在反相配置中使用放大器的應用中,可以減少輸入級的熱誤差,從而消除了共模輸入電壓。
問。 在什么情況下熱尾是一個問題?
A. 這取決于所涉及的頻率和波形。熱尾不會立即發生;晶體管的熱系數(取決于工藝)將決定溫度變化發生并改變參數所需的時間,然后恢復。例如,采用ADI公司高速互補雙極性(CB)工藝制造的放大器在輸入頻率高于幾kHz時不會出現明顯的熱尾,因為輸入信號變化太快。通信系統通常更關心頻譜性能,因此熱尾可能引入的額外增益誤差并不重要。當直流電平發生變化時,階躍波形(例如成像應用中的階躍波形)可能會受到熱尾部的不利影響。對于這些應用,電流反饋放大器可能無法提供足夠的建立精度。
免責聲明:本文為轉載文章,轉載此文目的在于傳遞更多信息,版權歸原作者所有。本文所用視頻、圖片、文字如涉及作品版權問題,請聯系小編進行處理。
推薦閱讀:



